

一、概述
HTR系列高压热变电阻起动装置(简称热变电阻)用于大中型高压鼠笼交流异步电动机或异步起动的高压同步电动机,作电阻降压起动之用。使用该装置起动的电机具有起动电流小且恒定、转矩逐步增加的软起动特性,起动过程中无电流冲击和机械冲击,起动时对电网影响小,无电磁干扰、是起动电抗器和自耦降压起动器的理想替代产品, 相对于大容量高压变频软起动而言,又具有明显的操作简单、免维护、无谐波污染等优势。
高压热变电阻软起动装置广泛用于电压等级3kV、6kV、10kV,功率范围250kW~45000kW甚至更大容量电机的降压软起动。
该装置采用五项专利技术,技术水平国内领先。
专利号:ZL 97 2 41662.X ZL 99 2 45458.X ZL 03254078.X
ZL 02290367.X ZL 03254077.X。
二、型号说明

三、工作原理
高压热变电阻软起动装置由具有负温度特性的三相平衡电阻组成。当该电阻通入电流时,电阻体温度逐步升高而电阻值逐步减小,从而使电机端电压逐步升高,起动转矩逐步增加,以实现电机平稳起动且降低起动电流的目的。
该装置可与高压软起动控制柜、隔离柜、切换柜、星点控制柜组成,成套供应,接入电机起动回路,具有起动电动机和完成电机起动过程中的保护的功能。
四、性能特点
● 恒电流,软起动:起动电流为电机额定运行电流的2.0~3.5倍,降低了电机起动发热,有效地延长电机使用寿命;
● 确保一次起动成功,不受电网电压波动和负载变动的影响;
● 起动平稳,对机械设备无冲击;
● 对电网影响小,起动时电网压降小;
● 起动时功率因数高;
● 无谐波污染;
● 静态变阻起动,安全可靠;
● 操作简单,免维护。
性能及配置
序号 性能及配置 HTR3系列 HTR4系列 HTR6系列 1 恒电流软起动 ● ● ● 2 起动时压降小 ● ● ● 3 起动时功率因数高 ● ● ● 4 安全(静态变阻) ● ● ● 5 可靠,免维护 ● ● ● 6 液位检测 ● ● ● 7 红外测温 ● ● ● 8 电阻初始值可调整 ● ● 9 电极主要材料 Cu\Ni ● ● ○ Ti ● 10 环境温度对初始电阻的影响≦2% ● ● 11 PLC控制 ● ● 12 使用寿命≧30年 ● 13 全密封式 ● 14 适用于恶劣环境 ● 15 通讯(RS232、RS485)接口 ● 16 人机界面 ● 17 动态液位显示 ●
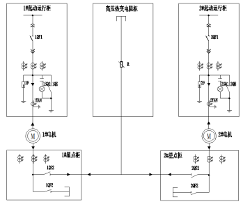
五、系统方案
方案一
方案号 方案系统图 方案说明 方案一 1、高压柜可以选用:KYN28 、XGN; 2、高压柜保护推荐选用:过负荷+速断+接地; 3、热变电阻柜和隔离柜一次线柜内连接。 方案二 1、高压柜可以选用:KYN28 、XGN; 2、高压柜保护推荐选用:差动+过负荷+速断+接地; 3、热变电阻柜和星点柜一次线柜内连接。 方案三 1、高压柜可以选用:KYN28 、XGN; 2、高压柜保护推荐选用:过负荷+速断+接地; 3、热变电阻柜和短接柜一次线柜内连接。 方案四 1、高压柜可以选用:KYN28 、XGN; 2、高压运行柜保护推荐选用:过负荷+速断+接地; 3、热变电阻柜和隔离开关柜一次线柜内连接。 方案五 1、高压柜可以选用:KYN28 、XGN; 2、高压柜保护推荐选用:差动+过负荷+速断+接地; 3、热变电阻柜和星点柜一次线柜内连接。




六、技术参数及产品选型
表一 HTR3-500~22000高压热变电阻软起动装置主要技术参数
型 号 适用电机功率 (kW) 起动电流范围 连续起动次数 每次起动温升<℃ 外形尺寸 (宽X深X高) 净重(吨) 配阻后重量(吨) 备注 HTR4-500 ≤500 2.0-3.5Ie 见工作 条件 10 1600×1200×2650 2.2 3.1 见 图 1 HTR4-1000 500~1000 1600×1200×2650 2.4 3.6 HTR4-1600 1000~1600 1800×1200×2650 2.6 4.2 HTR4-2000 1600~2000 2000×1200×2650 2.8 4.8 HTR4-2500 2000~2500 2200×1600×2650 3.0 5.4 HTR4-3200 2500~3200 3300×1600×2650 3.1 6.6 见 图 2 HTR4-4500 3200~4500 3600×1600×2650 3.8 8.6 HTR4-6000 4500~6000 4200×1600×2650 4.5 10.2 HTR4-8000 6000~8000 4500×1600×2650 4.7 11.5 HTR4-10000 8000~10000 4800×1600×2650 5.0 13.0 HTR4-15000 10000~15000 5400×1800×2650 7.0 17.0 HTR4-22000 15000~22000 6000×1800×2650 9.0 21.5
表二 HTR4-500~22000高压热变电阻软起动装置主要技术参数
型 号 适用电机功率 (kW) 起动电流 范围 连续起动 次数 每次起动 温升<℃ 外形尺寸 (宽X深X高) 净重(吨) 配阻后重量(吨) 备注 HTR4-500 ≤500 2.0-3.5Ie 见工作条件 10 1600×1200×2650 2.2 3.1 见 图 3 HTR4-1000 500~1000 1600×1200×2650 2.4 3.6 HTR4-1600 1000~1600 1800×1200×2650 2.6 4.2 HTR4-2000 1600~2000 2000×1200×2650 2.8 4.8 HTR4-2500 2000~2500 2200×1600×2650 3.0 5.4 HTR4-3200 2500~3200 3300×1600×2650 3.1 6.6 见 图 2 HTR4-4500 3200~4500 3600×1600×2650 3.8 8.6 HTR4-6000 4500~6000 4200×1600×2650 4.5 10.2 HTR4-8000 6000~8000 4500×1600×2650 4.7 11.5 HTR4-10000 8000~10000 4800×1600×2650 5.0 13.0 HTR4-15000 10000~15000 5400×1800×2650 7.0 17.0 HTR4-22000 15000~22000 6000×1800×2650 9.0 21.5
表三 HTR6-500~45000高压热变电阻软起动装置主要技术参数
型 号 适用电机功率 (kW) 起动电流 范围 连续起动 次数 每次起动 温升<℃ 外形尺寸 (宽X深X高) 净重(吨) 配阻后重量(吨) 备注 HTR6-500 ≤500 2.0-3.5Ie 见工作 条件 10 1800×1600×2650 2.2 3.1 见 图 3 HTR6-1000 500~1000 10 1800×1600×2650 2.4 3.6 HTR6-1600 1000~1600 10 1800×1600×2750 2.6 4.2 HTR6-2000 1600~2000 10 1800×1600×2750 2.8 5.3 HTR6-2500 2000~2500 10 3300×1600×2800 3.1 6.6 HTR6-3200 2500~3200 10 3300×1600×2800 4.0 7.2 HTR6-4500 3200~4500 8 4200×1600×2800 5.0 8.6 HTR6-6000 4500~6000 8 4200×1600×2800 6.0 11.7 HTR6-10000 6000~10000 8 4800×1600×2800 7.0 14.6 HTR6-15000 10000~15000 8 5700×2000×2800 8.5 18.8 HTR6-22000 15000~22000 8 6000×2000×2800 10.7 24.5 HTR6-32000 22000~32000 8 9000×2000×2800 15.1 36.0 HTR6-45000 32000~45000 8 10800×2000×2800 20.1 51.0
七、结构简介
1.本装置分两种结构,500~2000为一体式,2500~22000为分体式,分为A、B、C三相;
2.本装置一般配边柜,在边柜底部进出电缆,电缆实际位置和根数与图示可能不同;
HTR3、HTR4系列500~2500型外形示意图及安装图

图1
HTR3、HTR4系列3200~22000型外形示意图及安装图

图2
HTR6系列500~45000型外形示意图及安装图

图3
八、使用条件
环境温度:上限50℃(24小时平均气温不超过45℃),下限-5℃;
空气最大相对湿度不超过90%[在相对空气温度(20±5)℃时];
海拨高度不超过1000M;
应放置室内无剧烈振动及冲击且垂直倾斜度不超过5°的场合;
安装场所不允许有导电尘埃及腐蚀性气体;没有火灾及爆炸危险;
热变电阻器水箱中液体在室温的情况下不得连续起动超过3次,累计起动时间不超过120S,待液体降至室温方可再继续起动;
电机起动完毕,热变电阻器必须从主回路中脱离,以免长期携带高电压(软起动各种起动方案都必须满足此原则)。
注:1) 以上工作条件用户不能满足时,请在订货前给予技术部说明。
九、订货须知
1、所配电机型号、功率、电压、电流、堵转电流、转速、起动转矩倍数、最大起动转矩倍数、电机及负载GD2、母线最小短路容量、负载阻力矩变化曲线、所配设备名称及工作制要求;
2、所选电机的高压起动主回路方案、拼柜排列图、配电室平面布置图;
3、特殊要求请另行与制造厂家协商。